Einfache Gegentaktverstärker
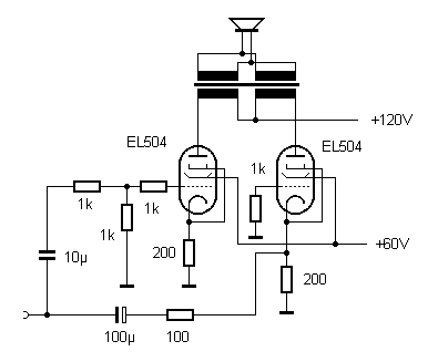
Der Stereo-Verstärker mit vier EL504 aus meiner Bastelecke lief bis jetzt im Eintakt-Parallelbetrieb mit 60 V als Nachsetzer für meine Mini-Kompaktanlage. Mit großen Boxen war der Klang sehr angenehm. Nur wenn ich mal voll aufdrehen wollte, kam ich an die Grenze der Aussteuerung mit deutlichen Verzerrungen. Jetzt laufen meine vier EL504 mit 120 V Anodenspannung und in Gegentakt.
Was ich hier vorstelle, ist kein üblicher Röhrenverstärker, sondern nur ein Nachsetzer für eine vorhandene Anlage mit genügend Ausgangsleistung, aber eben nicht mit dem richtigen Klang. Der Nachbrenner braucht also keine große Verstärkung. Deshalb werden die Endröhren direkt vom Lautsprecherausgang der Anlage angesteuert. Es fehlt also hier die übliche Phasenumkehrstufe. Die beiden Endröhren steuern sich selbst gegenphasig an.
Bei eisenlosen Endstufen kennt man die Variante, dass eine Röhre nur als Stromquelle mit möglichst hohem Innenwiderstand arbeitet. Das geht auch mit Eisen. Die rechte Röhre hat nur die Aufgabe ein Gegengewicht zur linken zu bilden. Das bringt zwei Vorteile: Erstens hebt sich die Magnetisierung im Kern auf, und zweitens wird ein mögliches Brummen der schlecht gesiebten Anodenspannung kompensiert. Ansonsten ist es aber immer noch eine Eintakt-Endstufe.

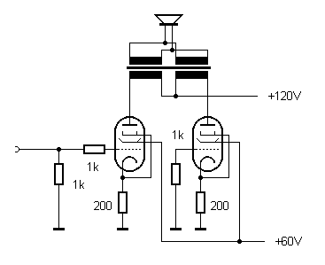
Eintaktverstärker mit Gegengewicht
Mit dieser Schaltung wurde auch die höhere Anodenspannung von 120 V gestestet. Nun sind größere Kathodenwiderstände möglich. Die Röhren arbeiten mit einer Gittervorspannung von -6 V und einem Anodenstrom von ca. 30 mA pro Röhre. Die Schaltung verhält sich immer noch wie eine Eintakt-Endstufe, ist aber besonders brummfrei.
Verbindet man nun beide Kathoden, steuert die linke Röhre die rechte gegenphasig an. Wenn links der Anodenstrom steigt, gibt es mehr Spannungsabfall an den Kathodenwiderständen und damit mehr Gittervorspannung für die rechte Röhre, deren Anodenstrom damit sinkt. Die Schaltung kennt man von Phasenumkehrstufen in Gegentaktverstärkern. Hier wird sie jedoch in der Endstufe verwendet. Mit einem gemeinsamen Kathodenwiderstand von 100 Ohm ergibt sich ein Ruhestrom von 60 mA.

Tatsächlich wird die rechte Röhre geringer ausgesteuert wird als die linke. Für den gewählten Arbeitspunkt schätze ich eine Steilheit von 10 mA/V für jede Röhre. Damit ist der Eingangswiderstand der rechten Röhre als Gitterbasisverstärker 1/S = 100 Ohm. Der Kathodenwiderstand hat auch 100 Ohm und übernimmt damit den halben Signalstrom. Die rechte Röhre ist also weiterhin ein Gegengewicht zur linken, hilft aber bei der Aussteuerung etwas mit.
Das Ergebnis kann sich sehen und hören lassen. Bei fast Vollaussteuerung mit einem Sinus sieht man mit dem Oszilloskop an den Kathoden schon die typischen unsymmetrischen Röhrenverzerrungen. Am Lautsprecher ist aber alles wieder sauber, d.h. die rechte Röhre bügelt mit ihrer gegenläufigen Krümmung das meiste wieder aus. Bis nahe an die Vollaussteuerung bleiben die Verzerrungen sehr gering. Die Schaltung bringt jetzt genau die Power, die ich brauchte. Mit dem Eingansteiler kann ich meine Kompaktanlage voll aufdrehen ohne die Endstufe zu übersteuern.
Für das Netzteil verwendet ich einen Trafo mit 2 * 24 V. Alle vier Röhren werden in Reihe an 24 V geheizt. 48 V wird zweimal Einweg-gleichgerichtet und bringt etwa 2 mal 60 V.

Also ich bin jetzt eigentlich schon zufrieden, aber man könnte die Sache noch etwas verbessern. Allerdings habe ich das nicht ausprobiert, sondern stelle es hier nur zur Diskussion.
Wenn man statt des Kathodenwiderstands eine Konstantromquelle einsetzt, arbeitet die rechte Röhre mit der gleichen Aussteuerung wie die linke. Dann ist es eine echte Gegentakt-Endstufe.

Verwendung einer Transistor-Konstantstromquelle
Man könnte vielleicht noch mit anderen Emitterwiderständen experimentieren. Der Transistor ändert übrigens nichts am Klang, weil er selbst nicht aktiv verstärkt, sondern nur den Gesamtstrom beider Röhren stabilisiert. Der Emitterwiderstand bestimmt den Ruhestrom.
Die vorgestellten einfachen Gegentaktendstufen haben gegenüber üblichen AB-Gegentaktendstufen noch einen Nachteil: Wenn die linke Röhre schon sperrt, spielt auch die rechte nicht mehr mit. Die ganze Sache funktioniert also nur solange alles noch im A-Betrieb bleibt.
Aber auch da gibt es eine Möglichkeit. Wenn genug Steuerleistung vorhanden ist, kann man eine der Röhren über die Kathode ansteuern. Sie arbeitet dann das Gitterbasisstufe mit umgekehrter Phase und geringem Eingangswiderstand. Nun wird jede Röhre für sich angesteuert, auch wenn die andere Seite schon lange gesperrt ist. Die Schaltung powert also auch im B-Betrieb noch weiter. Ob das wirklich schön klingt, weiß ich nicht genau, aber jedenfalls sehr laut. Und man hat bei mittlerer Aussteuerung im A-Betrieb mehr Reserven für hohe Peaks.

Gegentakt mit Kathodenstufe und Gitterbasisstufe
Kann sein, dass man noch etwas daran herumfeilen muss. Die richtige Wahl der Widerstände hängt von der tatsächlichen Steilheit der Röhre im Arbeitspunkt ab. Solange man noch im A-Betrieb bleibt, müssen die beiden Hälften ja nicht sehr symmetrisch sein. Aber für Vollaussteuerung ist vielleicht ein Abgleich besser, vielleicht mit einem Trimmer am Gitter der linken Röhre.
Das Prinzip der AB-Endstufe wurde mit vier EL95 erfolgreich in die Praxis umgesetzt.