
SABA-FREIBURG AUTOMATIC 100-STEREO
Dieses
wunderbare Luxus-Radio stand länger sauber und trocken gelagert in
einer Garage in Saarbrücken, Man kann immer noch zwei Markierungsreiter
für SR1 und SR2 an ihren Positionen sehen. Jetzt habe ich es leihweise
bekommen, um es zu untersuchen. Automatik bedeutet, dass man mit
Motorsteuerung die Frequenz und die Lautstärke einstellen konnte. Das
Gerät ist vollgestopft mit Mechanik und vielen Lämpchen. Jede gedrückte
Taste wird beleuchtet, und es gibt Anzeigen für die Automatik und sogar
für die drehbare Ferritantenne. Der Zusatz Stereo bedeutet nicht, dass
man UKW-Stereo hörten kann, sondern dass man über einen Plattenspieler
die Stereo-Endstufe nutzen kann.
Im Gehäuse gibt es insgesamt fünf Lautsprecher. Als ich mich getraut
habe, das Radio in Betrieb zu nehmen, war sofort ein UKW-Sender zu
hören. Die genaue Abstimmung war allerdings schwierig. Die
Motorabstimmung funktioniert nicht mehr, und die Handabstimmung
blockiert. Da gibt es eine Kupplung, die oft Probleme bereitet und nur
sehr schwer zu reparieren ist. Ich konnte aber vorsichtig direkt am
Seilrad des UKW-Tuners drehen. Jetzt läuft das Radio auf 88,8 MHz, und
ich kann eine meiner wichtigsten Stationen, WDR5 hören. Nach all den
Jahren ist nicht das geringste Brummen oder die kleinste Verzerrung zu
hören. Der Klang ist bombastisch!
Unter dem Chassis
sieht man den unglaublichen Aufwand, der hier getrieben wurde. Das
Gerät war damals bis ca. 1960 für ca. 750 DM zu haben und damit sehr
viel teurer als das Radio des kleinen Mannes. Aber der ganze Luxus ist
es auch, der jetzt Fehler verursacht. Wie man lesen kann, ist die
Oxidation der speziellen Zinkgussteile der Mechanik das Problem. An die
Motorsteuerung und die Kupplung traue ich mich nicht heran. Und auch
der Netzschalter funktioniert nicht, sodass ich jetzt einfach den
Stecker ziehen muss. Aufgefallen ist mir, dass das Radio nicht sehr
viele Stunden aktiv war. Das magische Band mit seiner EM84 ist noch
hell wie am Anfang, und auch sonst sieht auch alles noch frisch aus.
https://www.jogis-roehrenbude.de/Schaltplanservice/image_page.php?folder=%2FSABA&file=FREIBURG+AUT.100_a.png
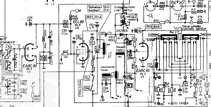
Auf der Suche nach dem
Schaltplan bin ich mal wieder auf Jogis Röhrenbude gestoßen. Da findet
man jetzt fast alle Röhrenradios! Die
Schaltung ist so kompliziert, dass ich kaum durchblicke. Warum gibt es
da zwei FM-Diskriminatoren? Da ist wohl einer für den Suchlauf
zuständig. Und wenn ich das richtig verstehe, steuert die Pentode in
der ECL80 (ECL89 ist in Tippfehler im Schaltplan) direkt eine Phase des
Synchronmotors. Wechselspannung auf der Anode, da muss man erstmal
drauf kommen. Und dann gibt es da auch noch ein Relais. Und an der
Rückseite des Radios hat man einen vielpoligen Anschluss für die
Fernbedienung. Da konnte man auch die Lautstärke einstellen und das
Radio stummschalten, wenn das Telefon W48 ein wichtiges Gespräch
ankündigte.
Weitere Infos:
https://www.jogis-roehrenbude.de/Schaltplanservice/index.php
https://www.radiomuseum.org/forum/saba_reparaturbericht_saba_freiburg_100.html?language_id=1
http://saba-forum.dl2jas.com/index.php/Thread/3732-Freiburg-100-Stereo-Reparatur/
https://radiogeschichte.de/markante-geraete-der-radiogeschichte?view=article&id=1637%3Asaba-freiburg-serie-markante-geraete-der-radiogeschichte&catid=118%3Aradio-hersteller